Herunterladen Inhalt Inhalt Diese Seite drucken

Schaltbild "Leistungsschalter 3Vl (Mccb)" - Simocode Pro S - Siemens Simcode Pro Handbuch

Inhaltsverzeichnis
Schaltungsbeispiele Steuerfunktionen
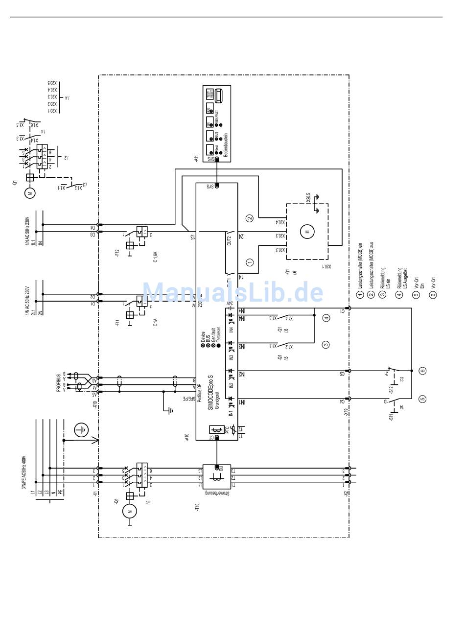
3.6 Leistungsschalter 3VL (MCCB)
3.6.4

Schaltbild "Leistungsschalter 3VL (MCCB)" - SIMOCODE pro S

Bild 3-19
Schaltbild "Leistungsschalter 3VL (MCCB)", SIMOCODE pro S
SIMOCODE pro - Anwendungsbeispiele
34
Applikationshandbuch, 04/2017, A5E40508055001A/RS-AA/001
Inhaltsverzeichnis
loading

Inhaltsverzeichnis