Herunterladen Inhalt Inhalt Diese Seite drucken

KSB mini-Compacta series Betriebsanleitung Seite 43

Überflutbare fäkalienhebeanlagen
Inhaltsverzeichnis
9.2.4
mini-Compacta UZF S 7 D
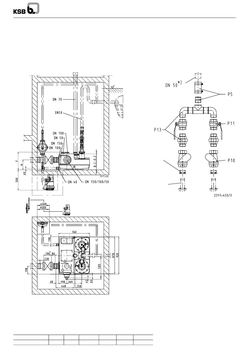
Installation Plan mini-Compacta UZF S 7 D
Plan d'installation mini-Compacta UZF S 7 D
Ruimten voor een opvoerinstallatie die-
nen zo groot te zijn, dat naast en boven
alle bedienen en te onderhouden delen
een vrije ruimte van ten minste 60 cm
breed resp. hoog beschikbaar is.
mini-Compacta UZF S 7 D
mm
A
mini-Compacta UZF S 7 D
250
2
) Afsluiter DN 150 = 210 mm
B
C
D
380
380
380
Terugloopniveau
x
Reduceernippel
1
1
G 2 -- 1
/
)
4
Pompaansluiting
DN 32
1
1
G 1
/
)
4
Toebehoren perszijde
P 5
Elastische verbinding
P 10
Terugslagklep
P 11
Afsluiter
P 13
Broekstuk
E
F
380
345
mini-Compacta U / UZ
DN 50
Rp 2
Rp 2
Rp 2
85

Quicklinks ausblenden:

Inhaltsverzeichnis
loading

Inhaltsverzeichnis