Herunterladen Inhalt Inhalt Diese Seite drucken

Montagezubehör - Pepperl+Fuchs Barcon Ppc Betriebsanleitung

Vorschau ausblenden Andere Handbücher für Barcon PPC:
Inhaltsverzeichnis
Barcon LHC/PPC (PROFIBUS PA)
Installation
Montage mit
Kapillarleitung
PPC-M20, LHC-M20:
Wand- und Rohr-
montage mit
Montagebügel
16
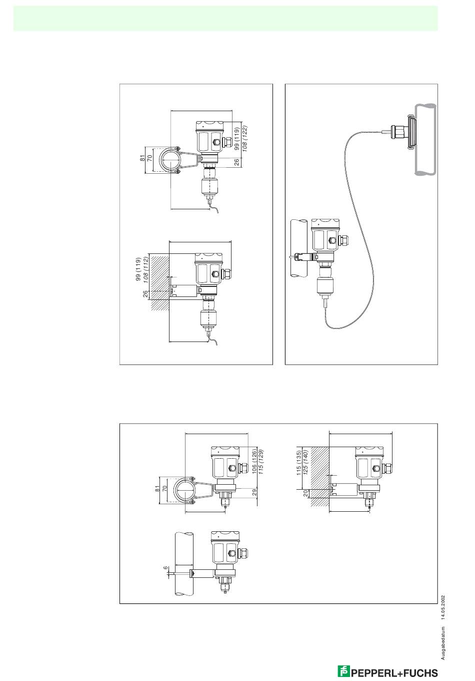
Zum Schutz vor hohen Temperaturen, Feuchtigkeit, Vibration oder bei schwer zugäng-
lichem Einbauort kann das Gehäuse des Barcon mit Hilfe einer Kapillarleitung abseits
der Messstelle montiert werden.
Dazu steht ein Montagebügel zur Wand- oder Rohrmontage zur Verfügung.
184.5
187.6
60.3
waagerechtes
Rohr
119.5
167.5
170.7
3
Wand
102.5
Bild 2.6: Montage mit Montagebügel und Kapillarleitung abseits der Messstelle. Die Maße in Klammern gel-
ten für Geräte mit hohem Deckel.
Kursiv geschriebene Maße gelten für Geräte mit Aluminium-Gehäuse. Alle Maße sind in mm.
2.4
Montagezubehör
60.3
111
60.3
Bild 2.7: links:
Montage mit Montagebügel an einem senkrechtem Rohr
rechts:
Montage mit Montagebügel an einer Wand.
Die Maße in Klammern gelten für Geräte mit hohem Deckel.
Kursiv geschriebene Maße gelten für Geräte mit Aluminium-Gehäuse. Alle Maße sind in mm.
Montageort abseits
der Messstelle
176
179.2
Messstelle:
• sehr feucht
• heiß
• stark vibrierend
• schwer zugänglich
159
162.2
3
94
Inhaltsverzeichnis
loading

Diese Anleitung auch für:

Barcon lhc

Inhaltsverzeichnis