Herunterladen Inhalt Inhalt Diese Seite drucken

Anschlussdiagramm Ami Oxytrace Qed - Swan Analytical Instruments Ami Oxytrace Betriebsanleitung

Inhaltsverzeichnis
AMI Oxytrace QED
Installation
3.5.2
28

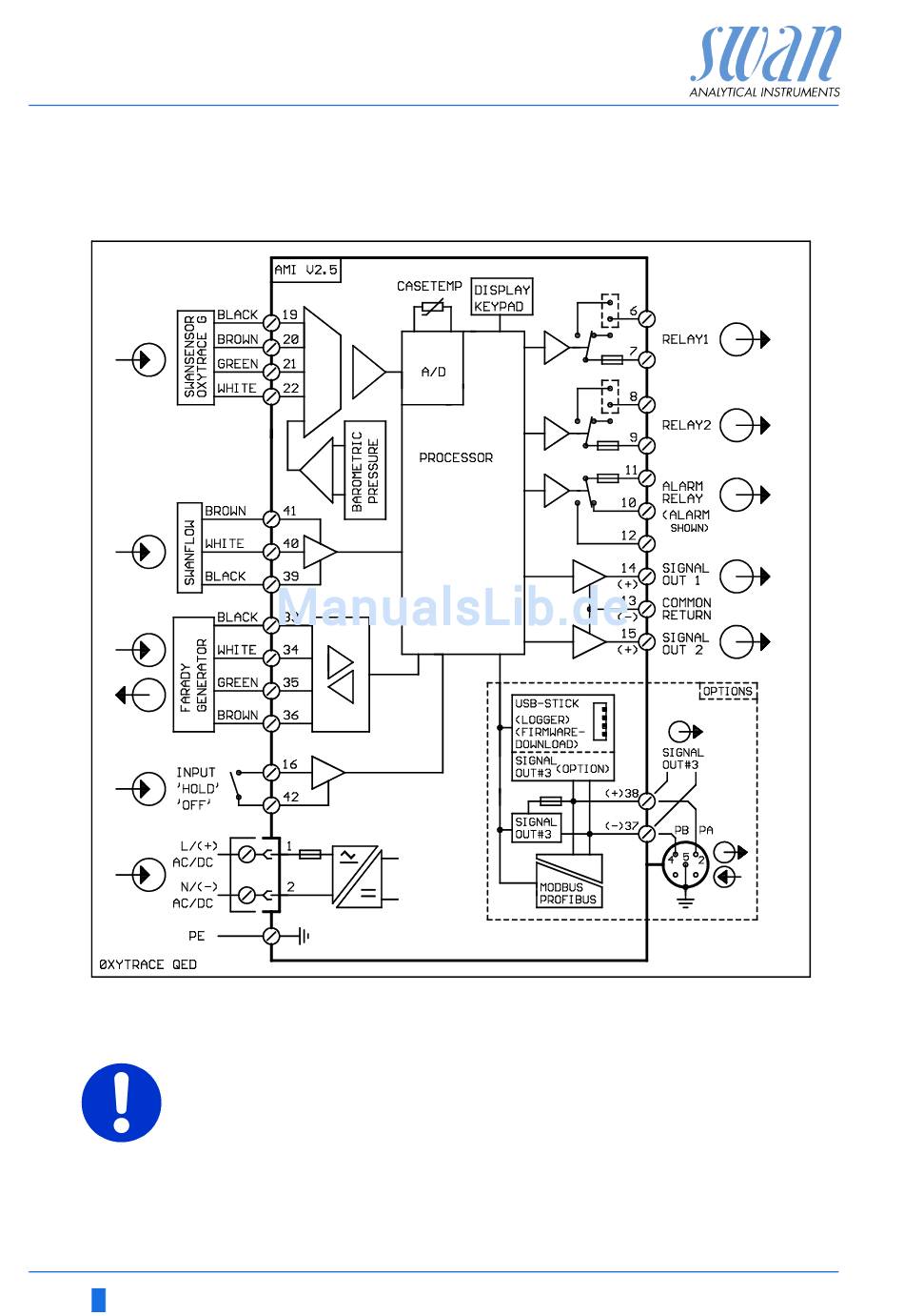
Anschlussdiagramm AMI Oxytrace QED

ACHTUNG
Nur die in diesem Diagramm dargestellten Klemmen und nur zu
dem vorgesehenen Zweck verwenden. Der Einsatz anderer Klem-
men kann zu Kurzschlüssen und damit zu Beschädigungen oder
Verletzungen führen.
A-96.250.530 / 300617
Inhaltsverzeichnis
loading

Diese Anleitung auch für:

Ami oxytrace qed

Inhaltsverzeichnis