Anmelden
Hochladen
Herunterladen
Inhalt
Inhalt
Zu meinen Handbüchern
Löschen
Teilen
URL dieser Seite:
HTML-Link:
Lesezeichen hinzufügen
Hinzufügen
Handbuch wird automatisch zu "Meine Handbücher" hinzugefügt
Diese Seite drucken
×
Lesezeichen wurde hinzugefügt
×
Zu meinen Handbüchern hinzugefügt
Anleitungen
Marken
SystemAir Anleitungen
Wärmepumpen
SYSCW-AR07R R513
Installations- und wartungshandbuch
SystemAir SYSCW-AR07R R513 Installations- Und Wartungshandbuch Seite 53
Wärmepumpe an wasserschleife
Vorschau ausblenden
1
2
3
Inhalt
4
5
6
7
8
9
10
11
12
13
14
15
16
17
18
19
20
21
22
23
24
25
26
27
28
29
30
31
32
33
34
35
36
37
38
39
40
41
42
43
44
45
46
47
48
49
50
51
52
53
54
55
56
57
58
Seite
von
58
Vorwärts
/
58
Inhalt
Inhaltsverzeichnis
Lesezeichen
Inhaltsverzeichnis
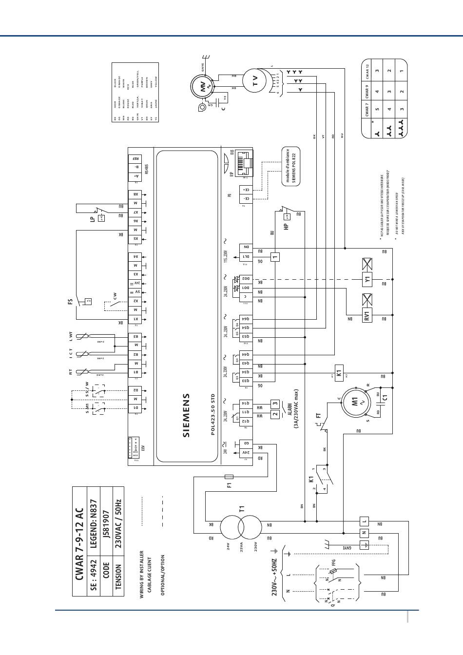
APPENDIX / ANNEXE / ANLAGE / ALLEGATO / ANEXO
SYSCW-AR - AC MOTOR -CONTROL SIEMENS POL423
SYSCW-AR R513A
XVII
Inhalt
sverzeichnis
Vorherige
Seite
Nächste
Seite
1
...
50
51
52
53
54
55
56
57
Inhaltsverzeichnis
Verwandte Anleitungen für SystemAir SYSCW-AR07R R513
Wärmepumpen SystemAir SYSVRF2 252 AIR EVO HP R Installationsanleitung
(60 Seiten)
Wärmepumpen SystemAir SYSVRF2 AIR EVO HP R series Bedienungsanleitung
Vrf wärmepumpen-außengeräte (18 Seiten)
Wärmepumpen SystemAir SYSVRF2 AIR EVO A HP R Installationsanleitung
Mini vrf wärmepumpen-außenteil (22 Seiten)
Wärmepumpen SystemAir SYSCROLL Air CO series Installations- Und Wartungshandbuch
Luftgekühlte flüssigkeitskühler und wärmepumpen (224 Seiten)
Wärmepumpen SystemAir SyScroll Air CO serie Installations- Und Wartungshandbuch
Luftgekühlte flüssigkeitskühler und wärmepumpen (60 Seiten)
Wärmepumpen SystemAir SysAqua 25 Regelungshandbuch
(30 Seiten)
Wärmepumpen SystemAir SYSVRF2 AIR EVO A HP R Bedienungsanleitung
Mini vrf wärmepumpen-außenteil (11 Seiten)
Wärmepumpen SystemAir SYSHRW19 Installations- Und Wartungshandbuch
Wärmepumpe an wasserschleife (54 Seiten)
Wärmepumpen SystemAir Aqu@Scop HT Split 12-6 Installations- Und Wartungshandbuch
(84 Seiten)
Wärmepumpen SystemAir SYSHP MINI SPLIT 6 Installations- Und Bedienungsanleitung
(48 Seiten)
Wärmepumpen SystemAir SYSLOOP EVO Installations- Und Wartungshandbuch
(48 Seiten)
Wärmepumpen SystemAir SysLoop 15 Installationshandbuch
(50 Seiten)
Wärmepumpen SystemAir SYSHP MINI EVO Kurzanleitung
Wärmepumpe (5 Seiten)
Wärmepumpen SystemAir SYSHRW 096 Installations- Und Wartungshandbuch
(48 Seiten)
Wärmepumpen SystemAir SYSHP MINI DCI Serie Installations- Und Bedienungsanleitung
Luft-wasser-wärmepumpe (90 Seiten)
Wärmepumpen SystemAir SYSCROLL 20 Air EVO HP Installations- Und Wartungshandbuch
Luft/wasser-industriewärmepumpe (45 Seiten)
Verwandte Produkte für SystemAir SYSCW-AR07R R513
SystemAir SYSCROLL Air CO series
SystemAir SyScroll Air CO serie
SystemAir SyScroll Air HP serie
SystemAir SyScroll Air RE serie
SystemAir SYSVRF2 450 AIR EVO HP R
SystemAir SYSVRF2 560 AIR EVO HP R
SystemAir SYSVRF2 670 AIR EVO HP R
SystemAir SysAqua 90
SystemAir SYSVRF2 AIR EVO A HP R
SystemAir SYSHRW27
SystemAir SYSHRW30
SystemAir SYSHRW42
SystemAir SYSHRW48
SystemAir SYSHRW60
SystemAir SYSHP MINI DCI Serie
SystemAir SYSHRW19
Diese Anleitung auch für:
Syscw-ar09r r513
Inhaltsverzeichnis
Drucken
Lesezeichen umbenennen
Lesezeichen löschen?
Möchten Sie es aus Ihren Handbüchern löschen?
Anmelden
Anmelden
ODER
Mit Facebook anmelden
Mit Google anmelden
Anleitung hochladen
Von PC hochladen
Von URL hochladen