Herunterladen Inhalt Inhalt Diese Seite drucken

Bosch MS 200 Handbuch Seite 86

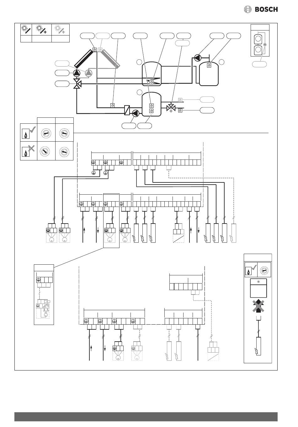
Solarmodul
Inhaltsverzeichnis
Verfügbare Sprachen

Verfügbare Sprachen

1
B D F I
G H K
PS4
PS1
VS2
MS 200 MS 100
4 5 6
4 5 6
3
7
3
7
2
8
2
8
1
9
1
9
10
10
0
0
4 5 6
4 5 6
3
7
3
7
2
8
2
8
1
9
1
9
10
10
0
10
0
N L
N L
M
M
PS5
VS2
H
VS1/PS2/PS3
VS1/PS2/PS3
VS1/PS2/PS3
N 74 75
N 74 75
N 74 75
4
74 75
N
N
M
M
VS3
29
1BDFI (GHK)
86
TS1
TS7
TS6
G
PS5
120/230 V AC
PS5
VS2
PS4
N
63
N 43
44
N 63
N
L
N
120/230 V AC
PS1
VS1/PS2/PS3
120/230VAC 120/230VAC
N L
N
L
N 74
75
N 63
N L
N L
M
M
230 V AC 230 V AC
VS1
PS1
120/230 V AC
VS1, PS2, PS3
120/230VAC 120/230VAC
N L
N
L
N 74
75
N L
M
230 V AC
230 V AC
PS6
TS3
TS2
VS1
VS3
1
2
H
TS5
MS 200
24 V
TS4 TS5
TS6
TS7
TS8
IS2
1 2 1 2
1 2
1 2
1 2
1 2 3 4 1
24 V
TS1 TS2
TS3
IS1
OS1
BUS
1 2 1 2
1 2
1 2 3 4 1
2 3
1 2
1 2
3
PWM
0-10V
TS1 TS2 TS3
PS1
BUS BUS
MS 100
24 V
IS1
1
2
3
4 1
24 V
PS1
TS1 TS2
TS3
N 63
1 2 1 2
1 2
N L
M
PS4
TS7 TS9
PS6
TS9
3
TS8
TS4
OS2
2 3
BUS
1 2
TS4 TS5 TS6
TS8
OS1
2 3
BUS
1 2
1 2 3
PWM
0-10V
BUS
PS4
MS 200 – 6720879918 (2017/11)
K
3
1
PS6
I
4 5 6
7
3
2
8
1
9
10
0
MS 100
TS9
0 010 013 401-002
Inhaltsverzeichnis
loading

Inhaltsverzeichnis