Anmelden
Hochladen
Herunterladen
Inhalt
Inhalt
Zu meinen Handbüchern
Löschen
Teilen
URL dieser Seite:
HTML-Link:
Lesezeichen hinzufügen
Hinzufügen
Handbuch wird automatisch zu "Meine Handbücher" hinzugefügt
Diese Seite drucken
×
Lesezeichen wurde hinzugefügt
×
Zu meinen Handbüchern hinzugefügt
Anleitungen
Marken
EFOY Anleitungen
Stromversorgung
ProCube
Bedlenungsanleitung
Circuit Diagram - Efoy Procube Bedlenungsanleitung
Vorschau ausblenden
1
2
3
4
5
6
7
8
9
10
11
12
13
14
15
16
17
18
19
20
21
22
23
24
25
26
27
28
29
30
31
32
33
34
35
36
37
38
39
40
41
42
43
44
45
46
47
48
49
50
51
52
53
54
55
56
Seite
von
56
Vorwärts
/
56
Inhalt
Inhaltsverzeichnis
Fehlerbehebung
Lesezeichen
Inhaltsverzeichnis
Verfügbare Sprachen
DE
EN
Verfügbare Sprachen
DEUTSCH, seite 29
ENGLISH, page 3
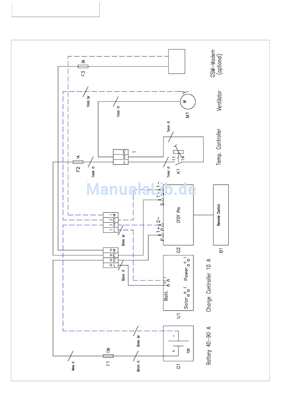
5. Installation
5.3
Circuit Diagram
19
Inhalt
sverzeichnis
Vorherige
Seite
Nächste
Seite
1
...
16
17
18
19
20
21
22
23
Kapitel
English
3
Deutsch
29
Inhaltsverzeichnis
Fehlerbehebung
Maintenance & Troubleshooting
14
Wartung und Fehlerbehebung
40
Fehlerbehebung
41
Verwandte Anleitungen für EFOY ProCube
Stromversorgung EFOY ProCube 1600 Bedienungsanleitung
(40 Seiten)
Stromversorgung EFOY GO! Bedienungsanleitung
(19 Seiten)
Stromversorgung EFOY ProEnergyCase 2020P Bedienungsanleitung
Modulen (42 Seiten)
Verwandte Produkte für EFOY ProCube
EFOY EFOY Pro 800
EFOY EFOY Pro 2400
EFOY EFOY Pro 2400 Duo
EFOY EFOY Pro 600
EFOY EFOY Pro 800 Duo
EFOY EFOY Pro 1200
EFOY EFOY Pro 1600
EFOY EFOY Pro2200
EFOY EFOY Pro 2200 XT
EFOY PRO 12000 DUO
EFOY Pro 12000
EFOY ProFuelBox
EFOY Pro 600 XT
EFOY Pro 1600 XT
EFOY GO!
EFOY ProCube 800
Inhaltsverzeichnis
Drucken
Lesezeichen umbenennen
Lesezeichen löschen?
Möchten Sie es aus Ihren Handbüchern löschen?
Anmelden
Anmelden
ODER
Mit Facebook anmelden
Mit Google anmelden
Anleitung hochladen
Von PC hochladen
Von URL hochladen