Anmelden
Hochladen
Herunterladen
Inhalt
Inhalt
Zu meinen Handbüchern
Löschen
Teilen
URL dieser Seite:
HTML-Link:
Lesezeichen hinzufügen
Hinzufügen
Handbuch wird automatisch zu "Meine Handbücher" hinzugefügt
Diese Seite drucken
×
Lesezeichen wurde hinzugefügt
×
Zu meinen Handbüchern hinzugefügt
Anleitungen
Marken
Riwall PRO Anleitungen
Hochdruckreiniger
REPW 100 SET
Benutzerhandbuch
Riwall PRO REPW 100 SET Benutzerhandbuch Seite 48
Vorschau ausblenden
1
2
3
4
5
6
7
8
9
10
11
12
13
14
15
16
17
18
19
20
21
22
23
24
25
26
27
28
29
30
31
32
33
34
35
36
37
38
39
40
41
42
43
44
45
46
47
48
49
50
51
52
53
54
55
56
57
58
59
60
61
62
63
64
65
66
67
68
69
70
71
72
73
74
75
76
77
78
79
80
81
82
83
84
85
86
87
88
89
90
91
92
93
94
95
96
97
98
99
100
101
102
103
104
105
106
107
108
109
110
111
112
113
114
Seite
von
114
Vorwärts
/
114
Inhalt
Inhaltsverzeichnis
Fehlerbehebung
Lesezeichen
Inhaltsverzeichnis
Verfügbare Sprachen
DE
PL
CZ
HU
SK
SI
Mehr
Verfügbare Sprachen
DEUTSCH, seite 50
POLSKI, strona 33
ČEŠTINA, strana 1
MAGYAR, oldal 68
SLOVENČINA, strana 17
SLOVENŠČINA, stran 84
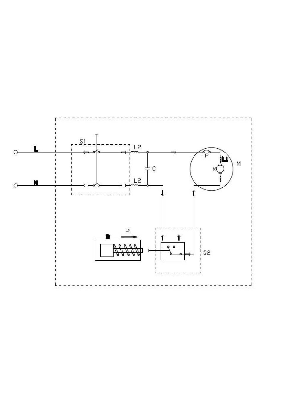
10. Schemat obwodu
REPW 100/120/150 SET
S1: Wyłącznik
S2: Wyłącznik ciśnieniowy
C: kondensator
TP: Bezpiecznik termiczny
M Silnik
L1: Winding
L2: Neutralny (jeśli występuje)
B: zawór obejścia
R: Rotor
P: Ciśnienie
Inhalt
sverzeichnis
Vorherige
Seite
Nächste
Seite
1
...
45
46
47
48
49
50
51
52
Inhaltsverzeichnis
Verwandte Anleitungen für Riwall PRO REPW 100 SET
Hochdruckreiniger Riwall PRO REPW 180 RC SET Bedienungsanleitung
(172 Seiten)
Hochdruckreiniger Riwall PRO RPPW 207 SET Bedienungsanleitung
(465 Seiten)
Hochdruckreiniger Riwall PRO REPW 195i SET Bedienungsanleitung/Übersetzung Der Originalanleitung
(143 Seiten)
Hochdruckreiniger Riwall PRO RAPW 2420 SET Übersetzung Der Originalanleitung
(89 Seiten)
Hochdruckreiniger Riwall PRO REPW180SET Originalbetriebsanleitung
(92 Seiten)
Verwandte Produkte für Riwall PRO REPW 100 SET
Riwall PRO REPW 180 RC SET
Riwall PRO REPW 110 SET
Riwall PRO REPW180SET
Riwall PRO RPPW 207 SET
Riwall PRO RAPW 2420 SET
Riwall PRO REP 750
Riwall PRO REP 1100 INOX
Riwall PRO REV 3213
Riwall PRO REH 5045
Riwall PRO RELT 6030
Riwall PRO REBV 3000
Riwall PRO RECS 2340
Riwall PRO REB 1223
Riwall PRO REB 1023
Riwall PRO REB1224
Riwall PRO RELT 5530
Diese Anleitung auch für:
Repw 120 set
Repw 150 set
Repw 170 set
Inhaltsverzeichnis
Drucken
Lesezeichen umbenennen
Lesezeichen löschen?
Möchten Sie es aus Ihren Handbüchern löschen?
Anmelden
Anmelden
ODER
Mit Facebook anmelden
Mit Google anmelden
Anleitung hochladen
Von PC hochladen
Von URL hochladen