Herunterladen Inhalt Inhalt Diese Seite drucken

Programmeren - Rotex Rkhbh016Bb3V3 Betriebsanleitung

Luft-wasser-wärmepumpensystem
Vorschau ausblenden Andere Handbücher für RKHBH016BB3V3:
Inhaltsverzeichnis
Verfügbare Sprachen
  • DE

Verfügbare Sprachen

  • DEUTSCH, seite 1
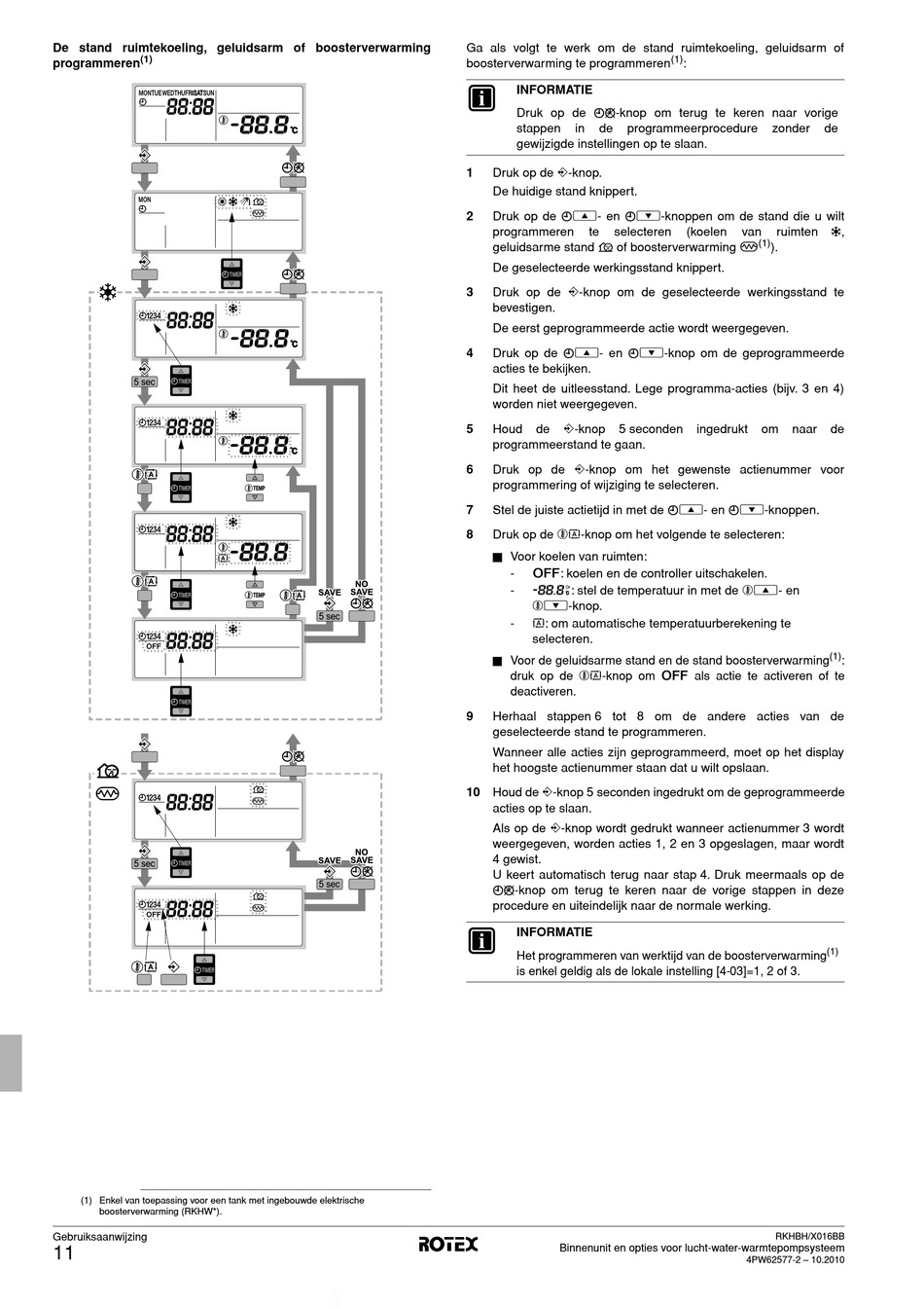
De stand ruimtekoeling, geluidsarm of boosterverwarming
(1)

programmeren

5 sec
5 sec
(1) Enkel van toepassing voor een tank met ingebouwde elektrische
boosterverwarming (RKHW*).
Gebruiksaanwijzing
11
Ga als volgt te werk om de stand ruimtekoeling, geluidsarm of
boosterverwarming te programmeren
Druk op de <-knop.
1
De huidige stand knippert.
Druk op de pi- en pj-knoppen om de stand die u wilt
2
programmeren
geluidsarme stand
De geselecteerde werkingsstand knippert.
Druk op de <-knop om de geselecteerde werkingsstand te
3
bevestigen.
De eerst geprogrammeerde actie wordt weergegeven.
4
Druk op de pi- en pj-knop om de geprogrammeerde
acties te bekijken.
Dit heet de uitleesstand. Lege programma-acties (bijv. 3 en 4)
worden niet weergegeven.
5
Houd
programmeerstand te gaan.
Druk op de <-knop om het gewenste actienummer voor
6
programmering of wijziging te selecteren.
7
Stel de juiste actietijd in met de pi- en pj-knoppen.
Druk op de ba-knop om het volgende te selecteren:
8
■ Voor koelen van ruimten:
5 sec
■ Voor de geluidsarme stand en de stand boosterverwarming
9
Herhaal stappen 6 tot 8 om de andere acties van de
geselecteerde stand te programmeren.
Wanneer alle acties zijn geprogrammeerd, moet op het display
het hoogste actienummer staan dat u wilt opslaan.
10 Houd de <-knop 5 seconden ingedrukt om de geprogrammeerde
acties op te slaan.
Als op de <-knop wordt gedrukt wanneer actienummer 3 wordt
weergegeven, worden acties 1, 2 en 3 opgeslagen, maar wordt
4 gewist.
U keert automatisch terug naar stap 4. Druk meermaals op de
5 sec
pr-knop om terug te keren naar de vorige stappen in deze
procedure en uiteindelijk naar de normale werking.
(1)
:
INFORMATIE
Druk op de pr-knop om terug te keren naar vorige
stappen
in
de
programmeerprocedure
gewijzigde instellingen op te slaan.
te
selecteren
of boosterverwarming m
s
de
<-knop
5 seconden
x: koelen en de controller uitschakelen.
-
-
9: stel de temperatuur in met de bi- en
bj-knop.
a: om automatische temperatuurberekening te
-
selecteren.
druk op de ba-knop om x als actie te activeren of te
deactiveren.
INFORMATIE
Het programmeren van werktijd van de boosterverwarming
is enkel geldig als de lokale instelling [4-03]=1, 2 of 3.
Binnenunit en opties voor lucht-water-warmtepompsysteem
zonder
de
(koelen
van
ruimten
c
,
(1)
).
ingedrukt
om
naar
de
(1)
:
(1)
RKHBH/X016BB
4PW62577-2 – 10.2010

Quicklinks ausblenden:

Inhaltsverzeichnis
loading

Inhaltsverzeichnis