Herunterladen Inhalt Inhalt Diese Seite drucken

Dual CS 650 RC Serviceanleitung Seite 4

Vorschau ausblenden Andere Handbücher für CS 650 RC:
Inhaltsverzeichnis
B6,
4
атра
вт
2r
=
d1
єз
8
Bu
"|
вз.
D 9000
Т)
Dan
a 9300.
Mc 14049
n
Aut
0
H
bs |
Pn
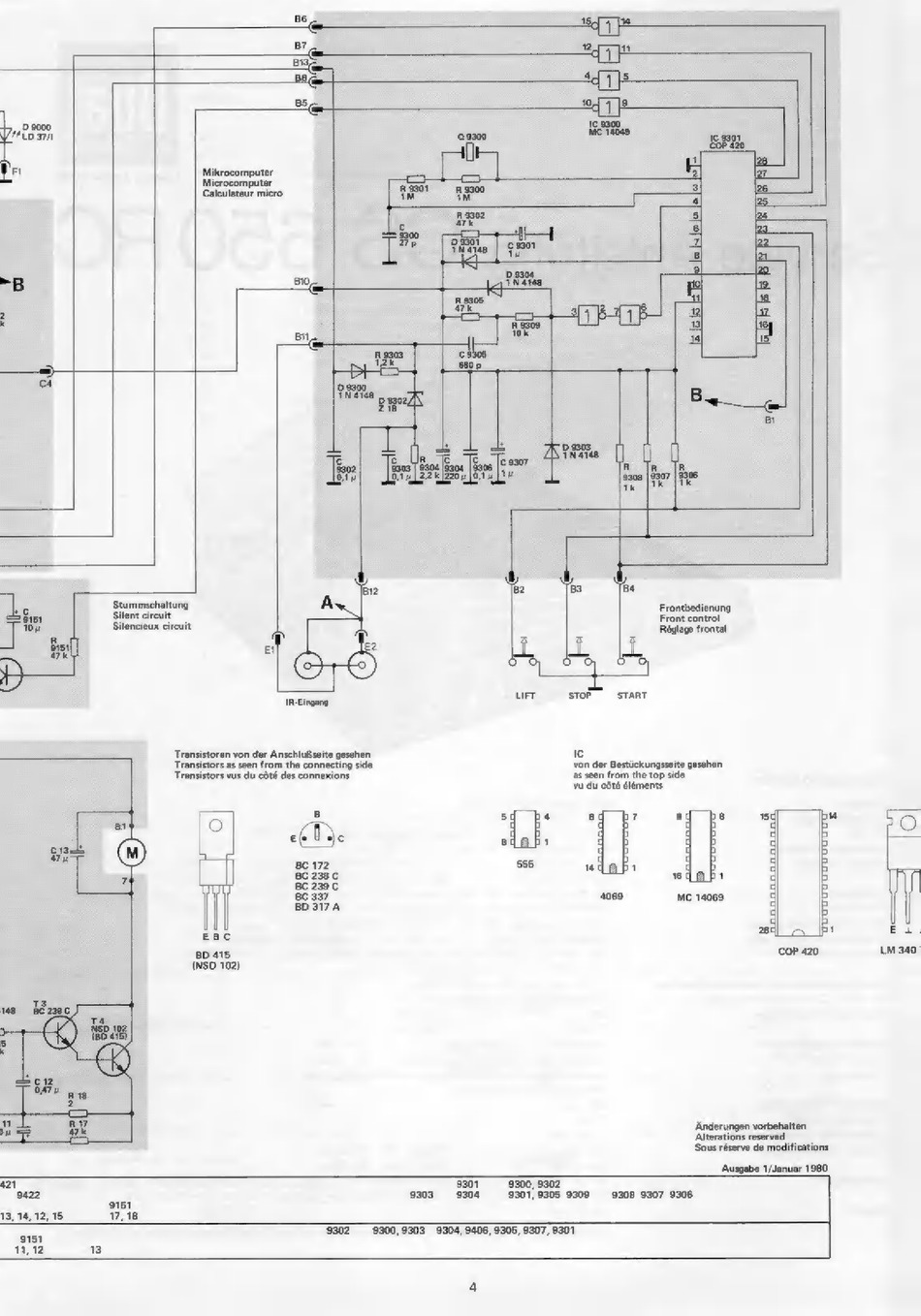
Mikrocomputer
|
2
1
Microcomputer
en
5
=
Calculateur micro
Wu
Ка
+
|
>
i
E
Soo
i
En
ран, | essor
E
TER
ae
Tu
8|
de
dt
$
(21
о
-B
вос
e ШЕ
E
he
рю
ni
pe
ra
=
Es
10k
за
вне,
34
ү,
aan
сз E
=)
>
>.
T
са
p goo.
Ve родот
B
28
m
и
B ЕЯ
Jen
Во
82
эз
ba
^
Stummschaltung
A
Frontbedienung
ss
Silent circuit.
Front control
Silencieux circuit
i
Réglage frontal
5
E
-
a
E
е
кф.
E
p
ms
ит
вто"
stant
Transistoren von der Anschlußseite gesehen
с
Transistors as seen from the connecting side.
Transistors vus du cóté des connexions
von der Bestückungsseite gesehen.
as seen from the top sido.
vu du cóté éléments
5
4
8
7
ed
үз
вт
в
1
cds
TUT
BC 172
555
«dob:
®
вс 238 С
L
1
BC 239 С
BC 337
4069
MC 14069.
BD317A
EBC
BD 415.
COP 420
(NSD 102)
‚Änderungen vorbehalten
Alterations reserved
Sous réserve de modifications
Ausgabe 1/Januar 1980.
421
9307
9300, 9302
9422
9303
9304
9301,9305 9309
9208 9307 9306
9151
13, 14,12,15
17,18
ES
9302
39300,9303 9304, 9406, 9305, 9307, 9301
11.12
13
ol
|
EI
LM 340
Inhaltsverzeichnis
loading

Inhaltsverzeichnis