Anmelden
Hochladen
Herunterladen
Inhalt
Inhalt
Zu meinen Handbüchern
Löschen
Teilen
URL dieser Seite:
HTML-Link:
Lesezeichen hinzufügen
Hinzufügen
Handbuch wird automatisch zu "Meine Handbücher" hinzugefügt
Diese Seite drucken
×
Lesezeichen wurde hinzugefügt
×
Zu meinen Handbüchern hinzugefügt
Anleitungen
Marken
SFA Anleitungen
Steuergeräte
Smart Control Box
Bedienungs- und installationsanleitung
SFA Smart Control Box Bedienungs- Und Installationsanleitung Seite 77
Vorschau ausblenden
1
2
3
4
5
Inhalt
6
7
8
9
10
11
12
13
14
15
16
17
18
19
20
21
22
23
24
25
26
27
28
29
30
31
32
33
34
35
36
37
38
39
40
41
42
43
44
45
46
47
48
49
50
51
52
53
54
55
56
57
58
59
60
61
62
63
64
65
66
67
68
69
70
71
72
73
74
75
76
77
78
79
80
Seite
von
80
Vorwärts
/
80
Inhalt
Inhaltsverzeichnis
Lesezeichen
Inhaltsverzeichnis
Verfügbare Sprachen
DE
EN
FR
IT
ES
NL
PT
Mehr
Verfügbare Sprachen
DEUTSCH, seite 25
ENGLISH, page 16
FRANÇAIS, page 6
ITALIANO, pagina 45
ESPAÑOL, página 35
DUTCH, pagina 55
PORTUGUÊS, página 65
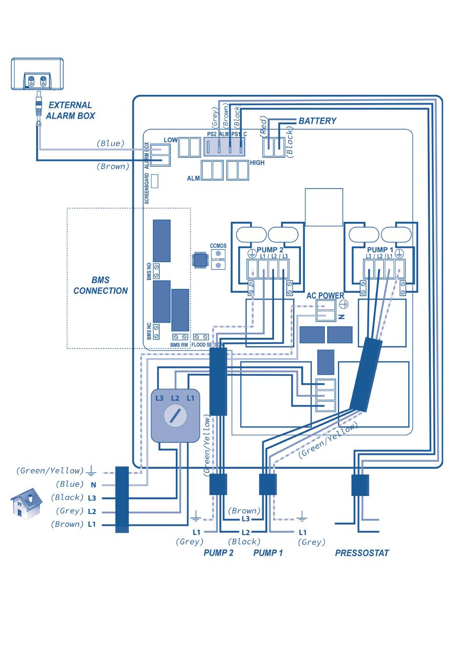
Sanicubic 3~ (400 V)
77
Inhalt
sverzeichnis
Vorherige
Seite
Nächste
Seite
1
...
74
75
76
77
78
79
80
Inhaltsverzeichnis
Verwandte Anleitungen für SFA Smart Control Box
Steuergeräte SFA CONTROL BOX ZPS 2.3 Bedienungs- Und Montageanleitung
(17 Seiten)
Steuergeräte SFA Control Box ZPS 2.3 Bedienungs- Und Installationsanleitung
(84 Seiten)
Steuergeräte SFA ZPS 1.3 Betriebs Und Installationsanleitung
(80 Seiten)
Verwandte Produkte für SFA Smart Control Box
SFA CONTROL BOX ZPS 2.3
SFA SANIPUMP
SFA SANIPRO XR
SFA SANIPLUS
SFA SANISPEED
SFA SANIACCESS PUMP
SFA Sanicom 2
SFA SANIACCESS 2
SFA SANICOMPACT COMFORT+ Applique
SFA Saniseat
SFA Sanipuddle
SFA Sanimarin Exclusive Short
SFA SE71.1 T
SFA SaniMHP 4-50
SFA Sanibox ZPK Serie
SFA SANIWELL A
Inhaltsverzeichnis
Drucken
Lesezeichen umbenennen
Lesezeichen löschen?
Möchten Sie es aus Ihren Handbüchern löschen?
Anmelden
Anmelden
ODER
Mit Facebook anmelden
Mit Google anmelden
Anleitung hochladen
Von PC hochladen
Von URL hochladen