Herunterladen Diese Seite drucken

Viessmann Solar-Divicon Serviceanleitung Seite 3

Vorschau ausblenden Andere Handbücher für Solar-Divicon:
Montage- und Installationshinweise
Montage der Klemmringverschrau-
bungen
■ Alle Rohrenden müssen rechtwinklig
und entgratet sein.
■ Stützhülsen in Rohrleitungen einle-
gen.
■ Überwurfmutter und Klemmring auf
Rohre aufschieben und Gewinde-
gänge mit etwas Öl benetzen.
■ Rohr bis Anschlag in Klemmringver-
schraubung einschieben.
■ Überwurfmutter erst von Hand anzie-
hen, dann mit Gabelschlüssel um eine
¾-Drehung festziehen.
■ An Klemmringverschraubungen keine
ausgeglühten Kupferrohre einsetzen.
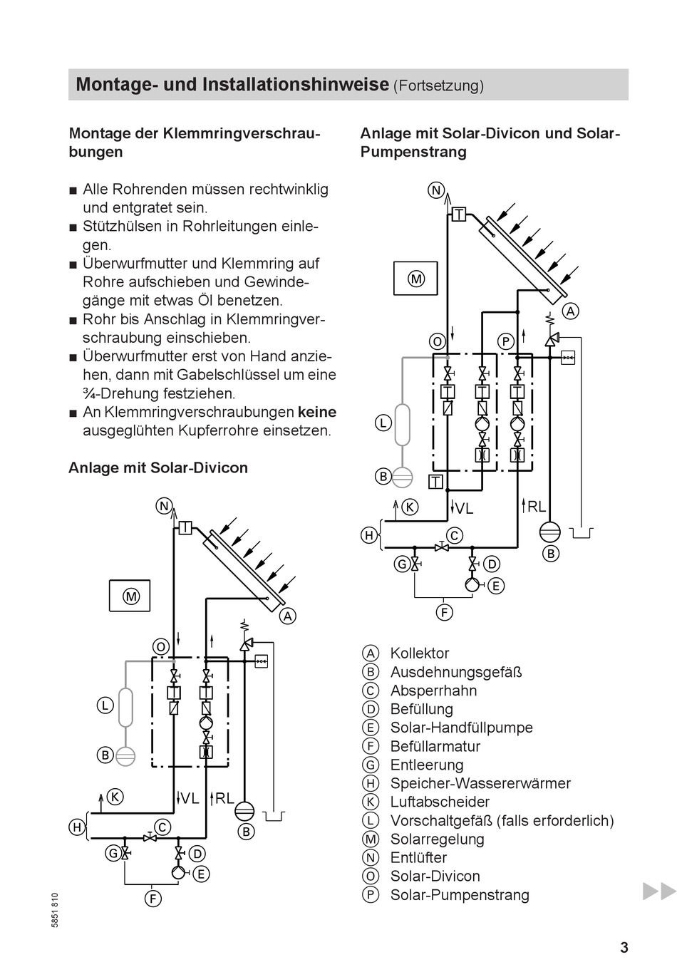
Anlage mit Solar-Divicon
T
T
VL RL
T
(Fortsetzung)
Anlage mit Solar-Divicon und Solar-
Pumpenstrang
T
T
T
T
VL
A Kollektor
B Ausdehnungsgefäß
C Absperrhahn
D Befüllung
E Solar-Handfüllpumpe
F Befüllarmatur
G Entleerung
H Speicher-Wassererwärmer
K Luftabscheider
L Vorschaltgefäß (falls erforderlich)
M Solarregelung
N Entlüfter
O Solar-Divicon
P Solar-Pumpenstrang
T
RL
3
loading